Datenblatt
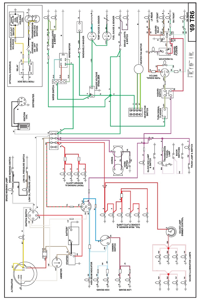
Schaltpläne der TR6 Modelle
Übersicht Datenblätter
- Antrieb (1)
- Benzinversorgung (4)
- Elektrik (6)
- Felgen/Reifen (1)
- Getriebe & Overdrive (2)
- Heizung & Kühlung (2)
- Innenausstattung (1)
- Karrosserie/Rahmen (9)
- Kupplung (1)
- Motor (4)
- Restauration (5)
- TÜV & Tipps (0)
- Wartung (5)



